广州艾能空压机,东莞艾能空压机,东莞艾能,空压机,艾能空压机,活塞式空压机,螺杆式空压机,干燥机,储气罐、广州立松专注艾能空压机等系列空压机销售与维修服务,热线电话:13809287848。我们提供高品质的艾能空压机,艾能空压机,风神活塞式空压机、活塞式空压机,螺杆式空压机,干燥机,过滤器,储气罐,上海空压机,中山空压机等产品,【高效快捷服务尽在广州立松】
广州立松机电设备有限公司
 
螺杆式空压机
活塞式空压机
移动式空压机
微油无油空压机
直联传动空压机
冷冻式干燥机
吸附式干燥机
储气罐
精密过滤器
空压机配件
空压机消耗品
 
 
 
 
东莞空压机、樟木头空压机维修、塘厦空压机保养、东莞艾能空压机销售服务中心、广州空压机服务商、空压机、活塞式空压机、螺杆式空压机、双螺杆空压机、高温热泵压缩机、双级低温速冻压缩机、移动空压机、无油空压机、空压机配件、东莞空压机配件批发、东莞空压机销售热线:13809287848 
 
 冷冻式干燥机 >> 冷冻式干燥机 >> 台湾佑侨YC-10AS冷冻式干燥机
  
产品名称:
台湾佑侨YC-10AS冷冻式干燥机
产品类别:
冷冻式干燥机
产品备注:
冷冻式干燥机 石大冷冻式干燥机 冷冻式干燥机维修 冷冻式空气干燥机 东莞冷冻式干燥机
联系立松:
13809287848 师先生
 
    具 体 介 绍

佑侨冷冻式干燥机简介:

佑侨牌冷冻式干燥机 干燥机维修 佑侨牌干燥机

佑侨冷冻式干燥机采用日本松下全封密压缩机,效率高、运转宁静,制冷能力超强。冷冻式空气干燥机价格,压缩空气冷冻式干燥机规格请来电咨询。

台湾佑侨冷冻式干燥机特点:

1、佑侨冷冻式干燥机采用美国泰康和日本松下全封密压缩机,效率高、运转宁静,充余量配置,制冷能力超强。

2、冷冻式干燥机冷媒蒸发系统,采用耐腐优质亚铜,特制无缝铜管和密集式鳍片组合成大面积热交换效果,使机组发挥最佳效能。

3、深圳冷冻式干燥机利用日本蒸发压力恒定器和鹭宫傍通阀。自动调节冷媒压缩、节流后的膨缩值,使压缩空气的露点温度保持在1.7℃±1℃内,达到理想的水分饱和度设计。

冷冻式干燥机采用了降温结露的工作原理,主要由热交换系统、制冷系统和电气控制系统三部分组成。压缩空气首先进入预冷却器进行气-气或气-水的热交换,除去一部分热能,然后进入冷热空气交换器,和已经从蒸发器出来被冷却到压力露点的冷空气进行热交换,使压缩空气的温度进一步降低。之后压缩空气进入蒸发器,与制冷剂进行热交换,压缩空气的温度降至0-8℃,空气中的水份在此温度下析出,通过气水分离器分离后,经过自动排水器排出。而干燥的低温空气则进入冷热空气交换器进行热交换,温度升高后输出。

 佑侨牌冷冻式干燥机 干燥机维修 佑侨牌干燥机

 

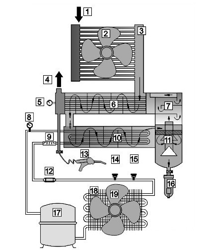
1压缩空气入口

11离心式水滴分离器

2后步冷却器风扇马达

12干燥过滤器

3风冷式后部冷却器 

13报养风枪

4压缩空气出口

14超高压保养器

空气压力表

15冷凝控制开关

6预冷气

16自动排水器

急流式水雾分离器

17冷媒压缩机

8低压冷媒表

18风冷式冷凝器 

毛细管或膨胀阀

19冷凝器风扇马达

10蒸发器

 

 

冷干机蒸发温度过高的原因

蒸发温度是随蒸发压力增高而升高的。引起蒸发压力增高的原因有:

冷干机负荷超过额定值;

压缩空气的工作压力过低;

进入冷干机的压缩空气温度过高;

冷媒系统有问题,如:膨胀阀开启过大冷媒液体充入量过多、冷凝器散热不良导致冷凝压力过高等;

压缩机有问题。蒸发温度过高,将导致压缩空气露点升高,出现除水不尽、排气带水等现象。

一、工作原理    
   
冷干机是根据冷冻除湿原理,利用全封闭压缩式制冷系统,对经空压机排出的压缩气体冷却降温,使其中所含的大量饱和水蒸气、油雾凝结液滴,经过经汽水分离后由自动排水器排出,在较高温度的饱和压缩气体进入冷干机的预冷器,在预冷器中与来自蒸发器的干冷气体进行热交换,降低温度后进入制冷系统的蒸发器,与冷媒汽进行第二次热交换,使本身温度降到接近于冷媒的蒸发温度,在两次降温过程中,压缩气体中的水蒸汽得以凝结成液态水滴并随气流进入气水分离器,分离下来的液态水经自动排水器排出机外,温度较低的干燥压缩气体进入预冷器,与刚进入的湿饱和气体进行热交换,使本身温度得到提高,从而在冷干机排气口得到含水量较低(即露点较低)、相对湿度也很低的干燥压缩气体。冷冻干燥机由于工作可靠、管理方便、运行费用低廉而成为各行业空压站房净化设备的首选机型。

二、产品特点

     
制冷及空气系统,经专家准确计算,设计参数均留20%以上的余量。制冷压缩机采用国际先进的旋转式或涡旋式、活塞式全封闭制冷压缩机及半封闭螺杆式制冷压缩机(20HP以上),运行稳定,噪音低,性能可靠,省电寿命长。能效比高,防护等级为IP54(防尘及防溅)
     
热交换器、风冷凝器选用优质铜管带纯铝鳍片,拢流结构换热产率高、因而体积小,结构紧凑。筒体材料选用不锈钢或碳钢镀锌,可避免对压缩空气的二次污染。
     
制冷控制元件均采用世界上最先进的丹麦丹佛斯(DANROSS)和美国波斯兰(SPORLAN)、(ALCO)等制冷元件,性能优良。具有热力膨胀阀的节流降压功能,热气旁通阀的能量调节功能,过电流、过负载、冷媒高压保护等功能。
     
气液分离器采用旋风分离与不锈钢丝网捕雾有机结合,具有气液分离效果彻底,避免水份的二次蒸发,确保冷干机的干燥效果。它比旋风分离器性能好,同时又比过滤式气液分离器使用成体低,具有较高性能价格比。
     
水冷凝器为优质低翅铜管,慢水流、多冲程,换热效率高,长期使用不宜结垢。    自动排水器按  需设置,除水加节能,效果好;浮球式,电子定时可选择。
     
外转子冷风扇,大风量、低噪声,频繁启停长寿命。
    
承压部件均按国家GB150-1998《钢制压力容器》和GB151-1999《管壳式换热器》进行制造、试验和验收,并接受《压力容器安全技术监督规程》的监督。
设备结构设计合理,便于维护保养;表面热喷塑,外形美观,不生锈;无基础安装,运行平稳无振动,维修率低,无消耗品,运行费用少,连续运行无须专人守候。

关键词搜索:冷冻式干燥机 、石大冷冻式干燥机、冷冻式干燥机维修、 冷冻式空气干燥机、 东莞冷冻式干燥机、佛山冷冻式干燥机 高温冷冻式干燥机 冷冻干燥机 真空冷冻干燥机 冷冻干燥机使用方法 石大冷冻式干燥机、冷冻式干燥机维修、冷冻式空气干燥机、冷冻干燥机使用方法、高温冷冻式干燥机、冷冻干燥机 佛山冷冻式干燥机 东莞冷冻式干燥机 真空冷冻干燥机 冷冻干燥机原理、风冷(气冷)式冷冻干燥机、水冷式冷冻干燥机、无热再生型吸附式干燥机、 微热再生型吸附式干燥机、鼓风再生型吸附式干燥机、组合式低露点干燥机、余热再生型吸附式干燥机、精密过滤器及各品牌滤芯、空压机热能转换机、干燥机各配件及耗材、工业冰水机、工业氮气机。
 
一、主宫产品:
1、空压机配件品牌:艾能(ae-compressor)、复盛(Fusheng)、 阿特拉斯(Atlas Copco)、寿力(SULLAIR)、英格索兰(Ingersoll-Rand)、神钢(KOBELCO)、康普艾(CompAir)、富达(LIUTECH)等。
2、管道过滤器品牌:英国多米尼克*汉德(DH)、美国汉克森(HANKISON)、德国超滤(UItrefilter) 日本(SMC)等。
3、螺杆空压机保养包:空压机油、过滤芯、油气分离器、空气过滤器、机油过滤器、电机润滑脂、气水分离器保养包等。
4、螺杆空压机维修包:进气阀维修包、最小压力阀维修包、主机修理包、断油阀包、恒温阀包、水分离器包、柔性连接包、控制块维修包、阀体维修包、卸荷阀维修包、排污阀维修包、单向阀维修包、轴承维修大包、轴封维修包

 

发布:东莞艾能空压机唯一授权销售服务商-您空压机的4S服务商 点击数:6318  录入时间:2012-07-25 【打印此页】 【关闭

 
东莞艾能空压机唯一授权经销商、樟木头空压机维修、塘厦空压机保养、东莞艾能空压机销售服务中心、广州空压机服务商、空压机、活塞式空压机、螺杆式空压机、双螺杆空压机、高温热泵压缩机、双级低温速冻压缩机、移动空压机、无油空压机、空压机配件、东莞空压机配件批发、
 
    
公司地址:广州天河区中山大道268号东圃天河广场2楼S96 联系电话:020-82011859 传真:020-82327890 邮编:510000
    COPYRIGHT (c) 2012 ALL RIGHTS RESERVED 页面版权所有:广州立松机电设备有限公司
    《中华人民共和国电信与信息服务业务经营许可证》编号:粤ICP备17063583号
   制作维护:龙马科技